手机/微信:15038276703


油脂脱臭工艺

油脂脱臭的作用:
油脂脱臭能够脱除游离脂肪酸、过氧化物、热敏性色素、蛋白质的挥发性分解物、小分子量多环芳烃、残留农药等。油脂脱臭还能改善油脂风味和色泽,提高油脂烟点,提高油脂稳定度和品质。

影响油脂脱臭效果的因素包括温度、操作压力、通汽速率与时间。


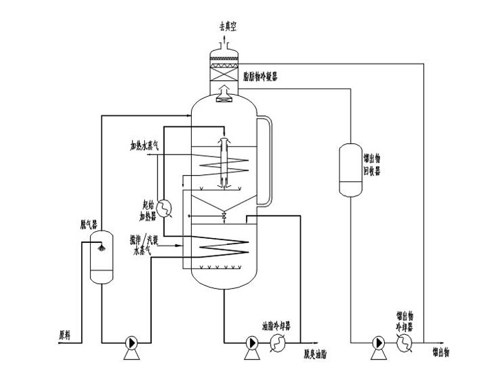
油脂脱臭设备
油脂脱臭设备

辅助油脂脱臭设备有析气器、换热器、脂肪酸捕集器、屏蔽泵、真空装置。
间歇式脱臭工艺
间歇式脱臭工艺

 
油脂脱臭工艺操作注意事项:
1.注意脱臭塔的真空度,若真空破坏,检查真空循环水、冷却塔风机、蒸汽是否正常;
2.注意待脱臭油温度,若温度异常检查高压锅炉等设备;
3.脱臭塔油温达到150℃以上可启动脂肪酸捕集系统;
4.成品油出油温度控制在50℃以下,若温度偏高,检查冷却水。

contact us

联系我们
如果您有大部分与食用油生产设备及项目相关的问题或需求,请填写以下信息,河南国瑞会尽快安排专业人员与您沟通,为您提供适合的解决方案。

姓名:

电话*:

留言*:

提交

  • 在线客服
  • 联系电话
    15038276703
  • 留言
  • 微信二维码